|
引言 开关变换器是脉冲式的非线性动态系统,在适当的脉冲非线性控制下,系统应当比传统的先行反馈控制更稳定,有更好的动态性能和抗扰动性。当输入电压或负载发生变化时,电压型反馈控制需要多个开关周期才能达到稳态。电流型反馈控制利用了变换器的脉冲和非线性特点,当占空比D大于O.5时,若采用的斜坡补偿很精确,能使系统在一个开关周期内达到稳态,但是往往实际中斜坡补偿不能完全匹配,所以仍然需要多个开关周期才能达到稳态。 1、 单周期控制基本原理 单周期控制技术,包括恒频PWM开关、恒定导通时间开关、恒定截止时间开关、变化开关的单周期控制技术共4种类型。对于恒频PWM开关,开关周期TS恒定,单周期控制就是要调节导通时间TON,从而使得斩波波形的积分值等于基准信号。恒频PWM开关单周期控制原理,如图1所示。
没开关S以一定开关频率fs=l/Ts的开关函数K(t)工作,即:
因此,在一个开关周期里可以瞬时地控制输出信号。按照这种概念控制开关的技术称为单周期控制技术,单周期控制技术将非线性开关变为线性开关,是一种非线性技术。 文献[5]提出了Boost电路的单周期控制策略,如图2所示。在稳态情况下,当开关管导通时,二极管上电压vD为U0,当开关关断时,二极管上压降为零,所以可以通过控制二极管上的电压,使其在一个周期内的平均值等于参考值,从而改变占空比,即
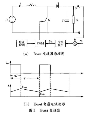
2 、单周期控制Boost变换器的双环控制 在文献[5]和[7]的基础上,本文研究了单周期控制Boost变换器的一种双环控制策略。首先,从Boost变换器的工作原理着手分析,图3为Boost变换器及电感电流波形图,为了方便讨论,假设所有的元件都是理想的,同时负载电流足够大,电感电流连续,输出电压在一个开关周期内为常数。
式(9)可以通过图4(a)的复位积分电路来实现。其中U+=Um,U1=-RSiL,U-=-UmD,时间常数RC1等于RS触发器时钟Clock的周期时间TS。图4(b)为占空比D的示意图,当U-减小到U+时,积分结束。
3、 仿真分析 根据前面的论述,可以构建出双环单周期控制Boost电路,如图5所示。为了验证其可行性以及更加明确系统各模块之问的关系,本文采用Saber软件进行了仿真分析,仿真参数如下: 输入电压 Ui=110V; 开关频率 fs=100kHz: 输出电压 U0=300V; 输出功率 P0=300W。 图6为仿真结果,图6(a)为比较器输入端电压U-、U+以及输出RS触发器复位脉冲信号R的局部展开波形;图6(b)为RS触发器PWM信号产生波形;图6(c)为输出电压U0以及电感电流波形。 仿真结果表明,双环单周期控制策略是可行的,复位积分电路各模块之间能按设计的逻辑工作,输出电压稳定在300V。 4、 实验验证 4.1 实验样机设计 图5中虚线框中的控制电路可以用新型芯片IRll50S来实现,如图7所示。lRll50S是一种工作于连续模式的基于单周期控制技术的控制芯片,具有过压保护、欠压保护、空载保护、峰值电流控制以及软启动功能。该芯片只有8个引脚,采用S0-8封装,有很强的驱动能力,最大驱动电流达到1.5A,频率设定只需通过一个电阻R2来调节,整个控制系统十分简单。
本文应用该芯片设计了一台原理样机,实验主要参数为:输入电压80~250V,Boost电感780μH,工作频率f=100kHz,输出电压U0=300V,过压保护电压360V,额定功率300W,采样电阻O.1Ω,输出滤波电容:330μF/450V。 4.2 实验结果及分析 从图8和图9可以看出,随着输入电压增加,占空比逐渐减小,输入电流减小,检测电阻端电压(负压)也减小,从而误差放大器的输出Um也减小。 图10和图l1表明,随着输入电压的增加,输出电压稳定在300V。
图12是该变换器的空载损耗曲线图,可以看出,随着输入电压的增加,输入电流减小,损耗逐渐减小,当输入电压达到180V后,损耗基本稳定在0.51W。 随着输入电压的增加,系统的效率逐渐增加,主要是由于输入电流的减小,系统的损耗有所减小。满载情况下,输入电压为220V时效率最高,达到了97.9%。 5、 结语 本文介绍了单周期控制技术的基本原理,研究了单周期控制Boost变换器的一种双环控制方案,应用仿真分析证实了其可行性,并应用基于单周期控制技术的芯片IRll50S设计制作了一台实验样机。实验证明,采用这种控制方案的Boost变换器工作稳定,整机效率高,系统具有良好的性能。 责任编辑:gt (责任编辑:admin) |











