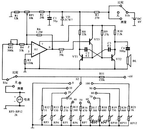
听觉电压表的原理电路图
工作原理:听觉电压表的原理电路图(如下),图中电压控制式音频振荡器能够在400Hz至1600Hz这个2倍频程范围内随控制电压而变化:在0V时为400Hz,在最大电压即满量程电压时达到1600Hz。
图中R12~R21共10个电阻与R11所构成的分压器产生1个较准好的基准电压,可相应产生11个基准音调,它相当于电压表刻度盘上0~10的10个刻度。各电阻值应准确,经过校准,对应0~100mV的测量范围,该电压表有0、10、20、30、40、50、60、70、80、90、100mV共十一个刻度。

相关热词:
智能语音播报系统电路设计详解 —电路图天天...
时间:2026-03-07
继电器的工作原理以及驱动电路解析 —电路图...
时间:2026-03-07
电磁感应式无线充电器电路设计—电路图天天...
时间:2026-03-07
讲述三种RS232转RS485电路设计 —电路图天天...
时间:2026-03-07
详解智能型漏电断路器电路设计—电路图天天...
时间:2026-03-07
详解步进电机驱动电路设计—电路图天天读(...
时间:2026-03-07
详解遥控电路设计分析—电路图天天读(270)
时间:2026-03-07
模数转换器应用电路设计解析—电路图天天读...
时间:2026-03-07
单片机系统电路设计解析—电路图天天读(27...
时间:2026-03-07
RFID智能汽车防盗电路设计解析—电路图天天...
时间:2026-03-07
彩灯电路
时间:2026-03-05
三相异步电动机原理
时间:2026-03-04
三相异步电动机的七种调速方式
时间:2026-03-04
转角测量电路
时间:2026-03-05
经典的正弦波发生电路
时间:2026-03-05
电动机单线远程正反转控制电路图
时间:2026-03-04
USB转232电路图
时间:2026-03-04
电度表的工作原理
时间:2026-03-04
电风扇红外遥控器2
时间:2026-03-04
三相异步电动机的拆装详讲
时间:2026-03-04