长虹HSU25D-1M型(电源+LED驱动)二合一板是长虹公司近年重点推出的一款性能优异的经济型二合一电源板。图1是它的电路结构方框图。由图1可看出,该电源板主要由市电输入抗干扰及整流滤波电路、电源产生及控制电路(控制芯片NCP1251A)、背光LED驱动电路(控制芯片MP4012)、反馈及保护等电路组成,省去了常用的PFC电路与独立待机电源电路。因此该二合一电源板具有电路简单、性价比高、性能稳定、保护功能完善等优点。电源板输出电压为12.3V、35V,目前在长虹中、小屏幕经济型电视中得到广泛采用。下面先就该二合一板各部分电路工作原理作一下具体分析,然后介绍它的维修思路,最后给出维修实例。 一、工作原理介绍 1.电源工作过程简述
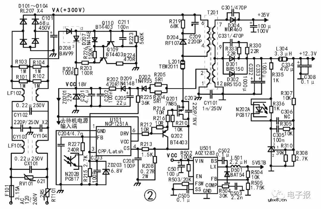
市电经保险管F101、热敏电阻RT101、压敏电阻RV101、电容CX101、进入抗干扰滤波电路(见图2)。电容CX101、CX102、CY103、CY104、电阻R101~R104、电感FL101、FL102等构成EMC电路,以消除电网杂波进入开关电源,同时防止开关电源产生的干扰进入电网。滤除干扰后的市电经BD101~BD104全波整流、C101滤波后输出约+300V直流电压VA。该电压经开关变压器T201初级⑥-④绕组、电感L201送至PWM电路功率管Q201(7N85)的D极。由图2可知,由抗干扰电阻R101~R104的中点取出1/2的市电电压,经D208整流、R201限流、C201、C202滤波后,得到约+18V的启动电源送至控制芯片U101(NCP1251A)的电源端⑤脚,为振荡器提供启动电源。于是内部的振荡器、脉宽调制器工作,产生的开关激励脉冲经⑥脚输出,使开关管Q202、Q201工作于开关状态,给开关变压器T201注入能量。由于电磁感应,①-②绕组产生的感应电压经R204、R205限流、D202整流、C205滤波、防倒灌二极管D209、限流电阻R202得到约+18V电压送往U101⑤脚,作为U101正式电源为其供电。另外,T201次级12-7绕组产生的感应电压,经D304整流、C342滤波后,得到+35V电压,送往LED驱动电路,作为LED升压电路的输入电源。与此同时,次级12-9绕组产生的感应电压,经D301、D302整流、C332、C333、L304、C334、C308滤波后得到+12.3V电压。除作为稳压系统的基准取样电压外,一路送往主板(或经过DC/DC电路变换)作为相关电路工作电源。另一路作为LED驱动电路控制芯片U201(MP4012)工作电源。该电源板的稳压系统主要由光耦器N202(PC817)、基准电压比较器U808(TL431)和它们周围元件及U101(NCP1251A)内部相关电压比较器、脉宽调制器等组成。其工作过程是:当负载变重导致输出+12.3V电压降低时,经电阻R335加至光耦器初级N202A①脚的电压降低→流过光耦器N202初级①-②脚(发光二极管)的电流下降→光耦器次级N202B③-④脚(光敏三极管)内阻变大→U101的②脚(输出电压反馈端)电压上升→U101内部脉宽调制器输出的脉冲宽度增加→功率开关管Q201导通时间延长→对开关变压器T201的注能增加→使输出电压保持不变。当负载变轻导致输出电压升高时的稳压过程与上述相反。顺便说明,图2中C207、C209、R219、D204为高压吸收电路,防止开关管Q201截止时,T201初级绕组感应出的尖脉冲高压将它击穿。
|
相关热词:#液晶维修
电场激活原位掺杂平面光伏型胶体量子点红外...
时间:2026-03-09
什么是硅片或者晶圆?一文了解半导体硅晶圆
时间:2026-03-09
集成电路的几纳米代表了什么?
时间:2026-03-09
金刚石基GaN问世 化合物半导体行业进入第三...
时间:2026-03-09
实用模拟电路小常识浅析
时间:2026-03-09
寄存器是什么?怎么操作寄存器点亮LED灯?
时间:2026-03-09
一文详解MOS管驱动电路拓扑的设计
时间:2026-03-09
汽车芯片业应汲取的教训
时间:2026-03-09
半导体光刻工艺 光刻—半导体电路的绘制
时间:2026-03-09
电阻的原理和作用 电阻色环识别图 电路中电...
时间:2026-03-09
豆浆机更换电机全过程
时间:2026-03-09
电信 IPTV 常见故障排除方法与检修实例 (三...
时间:2026-03-08
三相电的相序 怎样才能分辨ABC
时间:2026-03-09
《洗衣机维修从入门到精通》电子书PPT之三
时间:2026-03-09
电气电工专业就业前景,如果再给你一次机会...
时间:2026-03-09
电工师傅你知道变送器标准信号是多少吗?百...
时间:2026-03-09
TCL王牌 LE50D8810型液晶电视图像抖动故障应...
时间:2026-03-09
TCL L39E5090-3D型液晶电视自动关机故障检修...
时间:2026-03-09
长虹55Q2R型液晶电视,上电后指示灯亮,二次...
时间:2026-03-09
MT23机芯特别之处
时间:2026-03-09