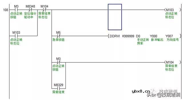
今天我们来看一个三菱FX3U与威纶通HMI之间的步进定位控制案例,要求做步进电机正反转点动运行、原点回归、正反转定位。 首先先看一下控制要求,假定:电机转一圈800个脉冲,电机转一圈0.2mm距离。 1、按下正转点动按钮,步进电机正转运行,按下反转点动按钮,步进电机反转运行。 2、在执行绝对定位之前,首先要执行一次原点回归指令,原点回归完成有指示灯信号。 3、原点回归完成后,再按下正转定位按钮,步进电机正转运行指定距离自动停止(距离的长度由绝对定位指令的脉冲数决定)。按下反转定位按钮,步进电机反转运行指定距离自动停止。 4、在紧急情况下,按下急停开关,PLC停止向步进驱动器发送脉冲信号,步进电机立即停止运行。 在设计PLC和HMI程序时的功能要求说明如下: 1、设计PLC和触摸屏程序,所有按钮/开关、回原点完成指示灯均为触摸屏控制。 2、在触摸屏上能够指定点动正反转频率,指定正反转定位频率和距离(注意:是距离,不是脉冲数)。此外,还要求能监控当前脉冲和当前距离的功能。 3、对于每次执行点动正反转、正反转定位,要求做资料取样和历史数据记录,时间为3天,可筛选日期查看数据记录。 4、丝杆设有正反转限位,当触及限位时需要报警,要求设计当前报警显示和历史报警记录。 5、要求添加用户等级密码功能,分技术员和管理员,技术员可监控程序、查看数据记录和报警记录,而管理员具有全部权限,还具有在用户管理页面重置密码的权限。 对于这样的一个控制,我们应该怎么去做?先做什么再做什么?下面我们来一一的看一下。 第一,设计PLC的控制程序,下载程序到PLC。 第二,设计HMI的过程画面。 第三,设置好通讯参数,下载HMI程序到触摸屏。 第四,将PLC和HMI用通讯线连接起来,成功通信上之后即可进行HMI通讯控制。 下面为FX3U PLC的控制程序:
下面为威纶通触摸屏的画面设计:
PLC和HMI程序就是这些,今天的内容,你在中国家电维修网学习了多少。。。。。 |
相关热词:#电工论坛
电场激活原位掺杂平面光伏型胶体量子点红外...
时间:2026-03-09
什么是硅片或者晶圆?一文了解半导体硅晶圆
时间:2026-03-09
集成电路的几纳米代表了什么?
时间:2026-03-09
金刚石基GaN问世 化合物半导体行业进入第三...
时间:2026-03-09
实用模拟电路小常识浅析
时间:2026-03-09
寄存器是什么?怎么操作寄存器点亮LED灯?
时间:2026-03-09
一文详解MOS管驱动电路拓扑的设计
时间:2026-03-09
汽车芯片业应汲取的教训
时间:2026-03-09
半导体光刻工艺 光刻—半导体电路的绘制
时间:2026-03-09
电阻的原理和作用 电阻色环识别图 电路中电...
时间:2026-03-09
豆浆机更换电机全过程
时间:2026-03-09
电信 IPTV 常见故障排除方法与检修实例 (三...
时间:2026-03-08
三相电的相序 怎样才能分辨ABC
时间:2026-03-09
九阳电压力锅维修过程
时间:2026-03-09
《洗衣机维修从入门到精通》电子书PPT之三
时间:2026-03-09
别等到连技术工人都没了,但技术工人的待遇...
时间:2026-03-09
电气电工专业就业前景,如果再给你一次机会...
时间:2026-03-09
电工师傅你知道变送器标准信号是多少吗?百...
时间:2026-03-09
二合一电源OB5269CP+AP3041方案----原理与维...
时间:2026-03-09
TCL王牌 LE50D8810型液晶电视图像抖动故障应...
时间:2026-03-09