电工问答2026-03-07
家庭影院套装的音场技术 在了解音场技术之前,我们首先来了解一下什么是音场。音场的概念起源于美国,它的英语为“Sound Stage”,主要是指舞台上乐队的排列位置和形状,包括长、宽、高,是
经典功放电路图之A类,B类,AB类,D类,G类...
时间:2026-03-07
时钟有回沟?什么原因会导致信号波形边沿的...
时间:2026-03-07
开关电源原理与设计方案简介
时间:2026-03-07
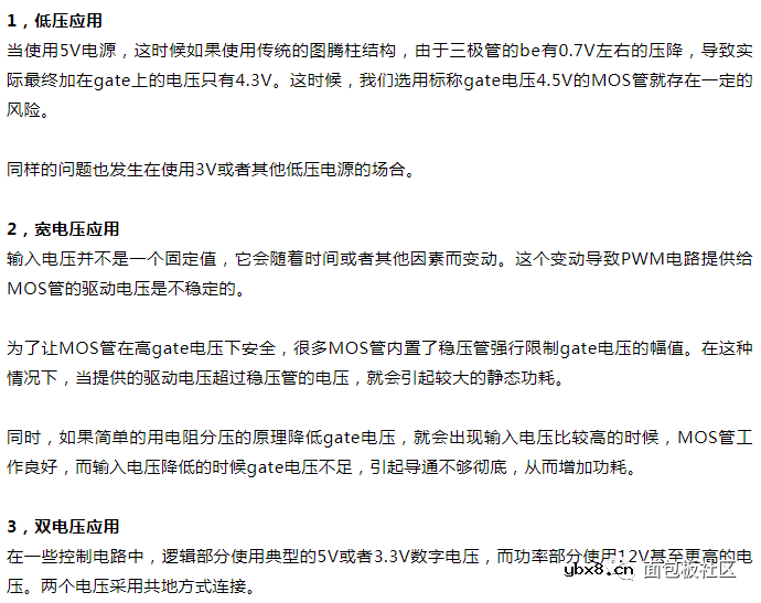
mos管高端驱动电路 高手才可以搞定的mos管调...
时间:2026-03-07
电风扇电路原理图
时间:2026-03-07
mos管电平转换电路原理与mos电平转换电路分...
时间:2026-03-07
基于烟雾探测的完整测光系统,实现火灾预防...
时间:2026-03-07
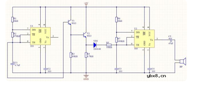
防盗门报警器电路图
时间:2026-03-07
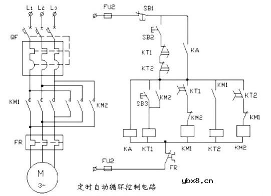
电动机控制电路图原理讲解(定时自动循环电...
时间:2026-03-07
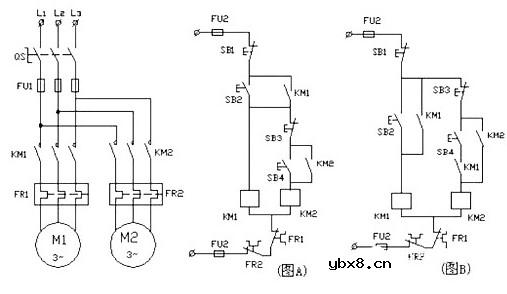
电动机控制电路图大全(顺序控制电路/单向运...
时间:2026-03-07
什么是追踪缓存/转接卡?
时间:2026-03-06
瞬间抑制二极管(TVS)/瞬间抑制二极管(TVS)是...
时间:2026-03-04
什么是EPIC
时间:2026-03-06
什么是联合并行处理二级缓存?
时间:2026-03-06
什么是Speculative execution/SQRT?
时间:2026-03-06
什么是霍尔传感器
时间:2026-03-05
双向二极管起什么作用?
时间:2026-03-04
半导体材料的主要种类有哪些?
时间:2026-03-04
高级封装,高级封装是什么意思
时间:2026-03-04
数字比较器,数字比较器是什么意思
时间:2026-03-04